
| カテゴリ | 柵工・土留工 |
|---|---|
| 用 途 | 山腹緑化工、法面保護工、簡易落石防護工、森林内土壌保持対策、法尻土留工、路肩保護工 |
| キーワード | 土砂流出防止、山腹緑化、災害復旧 |
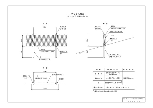
ネックスはエキスパンドメタル(EX-50×200×4.5×5)の壁面材と杭とをコイルで連結して連続壁体を構築する簡易土留工です。柵高はH=0.5m,0.75m,1.0mの3種類、柵高によって杭の設置間隔と長さが変わります。
山腹斜面・道路法面・路肩や法尻での表土流出防止の対策工として適用できます。
種子付きの壁面工を階段状に設置することで、荒廃した斜面を緑豊かな自然に復元します。
杭は高強度の鋼管(φ48.6×1.8)を使用。鋼管が入りにくい硬い地盤には丸鋼(鉄筋杭)φ25を使用します。



シンプルな構造と優れた耐久性
製品部材は、壁面材・杭・コイルの3点のみ、ボルト類は不要です。壁面材にはエキスパンドメタルを使用、各部材に溶融亜鉛めっきを施しており耐久性に優れています。杭は強度のある鋼管を使用(Pタイプ)。鋼管が入りにくい硬い地盤には丸鋼を使用(Dタイプ)します。
施工が簡単でメンテナンスフリー
部材と構造がシンプルなため、大型重機も必要なく人力施工が可能です。メンテナンスフリーのため、維持管理コストもかかりません。
選択できる壁面仕様
緑化壁面をご希望の場合は植生マットを、希望されない場合は化繊マット、あるいは間伐材を取付けることができます。
コスト安
ニーズに対応して柵高は3種類。そのシンプルさゆえに、同種用途の柵工に比べ大幅にコスト安となります。

「ネックス柵工」は簡易な柵工で、道路際に設置することで、道路面への土砂・小落石の流出と側溝の土砂埋塞を防ぐことができます。資材コストが安く、メンテナンスフリーのため維持管理コストの削減にもつながります。

2020年10月3日、熊本市方面と阿蘇・大分を結ぶ主要幹線道路である 国道57号線が復旧・開通しました。 2016年4月の熊本地震により、大規模斜面崩壊が発生(長さ約700m、 幅約200m、崩壊土砂量約50万㎥)。約4年半を経て、阿蘇大橋地区の恒久対策工事が終了しました。

阿蘇大橋地区の恒久対策工事では斜面緩傾斜部の復旧に、当社の鋼製補強土擁壁ブロック・ノン と柵工のネックスを組み合わせた斜面対策工が採用されています。









ネックスはオンラインでのご注文も承っております。